- 1. Lieferumfang
- 2. Technische Daten
- 3. Installation und Verkabelung
- 4. Smartphone App
- 4.1. Installation
- 4.2. Registrierung
- 4.3. Ersteinrichtung
- 4.4. Funktionen
- 4.4.1. Öffnung via Bluetooth
- 4.4.2. Benutzer einladen
- 4.4.3. Benutzer entfernen
- 4.4.4. Fingerabdruck anlernen (wenn vorhanden)
- 4.4.5. Fingerabdruck löschen
- 4.4.6. Protokolle auslesen
- 4.4.7. Zahlencodecode generieren
- 4.4.8. Benutzerdefinierten Zahlencode anlegen
- 4.4.9. Zahlencode löschen
- 4.4.10. RFID-Medium anlernen
- 4.4.11. RFID-Medium löschen
- 4.5. Gateway (separat erhältlich)
- 5. Auf Werkseinstellungen zurücksetzen.
- Impressum
- Bedienungsanleitung und App zum Download:
- F&A
- Galerie
1. Lieferumfang
Folgende Bestandteile sind enthalten:
2. Technische Daten
Art Nr | WT102000 (ohne Fingerprint) & WT102020 (mit Fingerprint) |
EAN | 0685717261274 & 0685717261250 |
Temperaturbereich | -20° bis 60°C |
Luftfeuchtigkeitsberiech | 15%RH-90%RH |
Schutzklasse | IP66 |
Speicherung der Benutzerdaten (Fingerprint, RFID, Codes, Handy) | Permanent (auch bei Stromausfall) |
Stromversorgung | 12V DC, min. 0,5A |
Anzahl Medien | 200 RFID-Medien 150 Zahlencodes 1000 Fingerprints (bei Modell mit Fingerprint) Unlimitierte eKeys (Smartphone-Benutzer) |
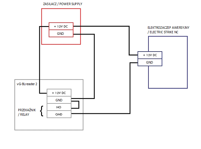
3. Installation und Verkabelung
4. Smartphone App
4.1. Installation
Suchen Sie im Google Play Store oder Apple Store nach der App „Sorex SmartLock“
oder scannen Sie folgenden QR-Code:
4.2. Registrierung
Registrieren Sie sich mit Ihrer E-Mail Adresse oder Telefonnummer. Dies ist wichtig, damit Sie bei Verlust Ihres Smartphones oder Passwortes den Zugriff auf Ihr SOREX Smart WiFi Wandleser wiederherstellen können.
4.3. Ersteinrichtung
Schrauben Sie zunächst die Platte an der Rückseite ab und drücken Sie den Button innen für ca. 3 Sek. bis zwei Signaltöne schnell hintereinander abgespielt werden.
Öffnen Sie die App und drücken Sie auf der Hauptseite zunächst links oben auf
Im sich öffnenden Menü drücken Sie auf “Sperre hinzufügen”.
Es öffnet sich eine Seite auf welcher Sie bitte “All Locks” auswählen.
Es wird nun nach in der Nähe befindlichen Schlössern gesucht. Drücken Sie bitte auf das gefundene Schloss.
Achtung: Damit das Schloss gefunden werden kann, müssen Sie dieses aufwecken, in dem Sie einen Finger kurz an den Fingerprintsensor oder auf das Zahlenfeld halten.
Nun können Sie für Ihr Schloss einen sprechenden Namen vergeben und die Einrichtung mit “OK” abschließen.
Sie sehen nun Ihr Schloss auf der Hauptseite.
4.4. Funktionen
4.4.1. Öffnung via Bluetooth
Über den großen Schlossbutton können Sie ihr Schloss innerhalb von Bluetooth Reichweite entsperren.
4.4.2. Benutzer einladen
Um Benutzer zur App einzuladen, drücken Sie bitte zunächst auf der Startseite auf "eKey senden".
Es erscheint ein Fenster in dem Sie 4 verschiedene Optionen haben, um Zutritt zu gewähren:
Zeitgesteuert: Von-Bis Zeitraum
Permanent: Permanenter Zutritt
Einmalig: Zutritt gilt für einmalige Öffnung
Zyklisch: Wiederkehrender Zutritt, z.B. jede Woche Mo-Fr
Sie müssen hierbei immer das Empfängerkonto (Telefonnummer oder E-Mail) und den Namen angeben. Zusätzlich können Sie weitere Informationen angeben wie z.B. die Zeitspanne, in welcher der Zutritt gültig sein soll. Abschließend drücken Sie auf "Senden" um die Einladung zu versenden.
Anmerkung: Über die Option "Fernentriegelung zulassen" können Sie festlegen, ob der Nutzer auch via Gateway öffnen darf. Mehr dazu unter 3.5. Gateway.
4.4.3. Benutzer entfernen
Um Benutzer wieder zu entfernen, rufen Sie zunächst über “ekeys”Benutzerliste auf.
Anschließend drücken Sie auf den entsprechenden Benutzer, um diesen auszuwählen.
Es öffnet sich ein Fenster mit Benutzerinformationen. Um den Benutzer zu löschen, drücken Sie den roten "Löschen"-Button.
4.4.4. Fingerabdruck anlernen (wenn vorhanden)
Drücken Sie zunächst auf der Startseite auf
"Fingerabdrücke" und anschließend auf
und "Fingerabdruck hinzufügen". Nun können Sie einen Namen eingeben und auswählen ob der Benutzer permanenten oder zeitlich begrenzten Zutritt hat.
Nach einem Klick auf "Weiter" folgen Sie bitte den Anweisungen in der App um den Finger anzulernen.
4.4.5. Fingerabdruck löschen
Drücken Sie zunächst auf der Startseite auf
"Fingerabdrücke" und anschließend auf den zu löschenden Benutzer.
Fingerabdruck
Dominik Permanent
Roman Permanent
Im darauffolgenden Fenster drücken Sie auf
"Löschen" um den ausgewählten Benutzer zu entfernen.
4.4.6. Protokolle auslesen
Um die Protokolle auszulesen, drücken Sie auf der Startseite auf "Aufzeichnungen".
4.4.7. Zahlencodecode generieren
Drücken Sie zunächst auf der Startseite auf "Zugangscode generieren".
Geben Sie einen Namen ein und drücken sie auf "Zugangscode generieren". Anschließend wird ein zufälliger Code generiert und angezeigt.
4.4.8. Benutzerdefinierten Zahlencode anlegen
Drücken Sie zunächst auf der Startseite auf
"Zugangscode generieren". Wählen Sie im darauffolgenden Fenster "Benutzerdefiniert" aus.
Wählen Sie entweder permanent aus oder geben Sie den Gültigkeitszeitraum an. Geben Sie den Namen und Ihren gewünschten Passcode an. Drücken Sie abschließend auf "Zugangscode festlegen", um den Code zum Türschloss zu übertragen.
4.4.9. Zahlencode löschen
Drücken Sie zunächst auf der Startseite auf
"Zugangscode Verwaltung" und anschließend auf den zu löschenden Benutzer.
Im darauffolgenden Fenster drücken Sie auf
"Löschen" um den ausgewählten Benutzer zu entfernen.
4.4.10. RFID-Medium anlernen
Drücken Sie zunächst auf der Startseite auf "Medien" und anschließend auf
und "Medium hinzufügen".
Geben Sie nun den Namen des Mediums/Benutzers ein und drücken Sie auf "OK". Legen Sie nun das RFID-Medium auf das Zahlenfeld, sobald Sie die App dazu auffordert. Das RFID-Medium wurde nun erfolgreich angelernt.
Sollte Ihr Smartphone NFC unterstützen und sie haben Ihr Türschloss mit einem Gateway verbunden, erscheint unterhalb von „Medium hinzufügen“ auch der Punkt „Karte aus der Ferne hinzufügen“. Über diese Option können Sie gegebenenfalls
auch RFID-Medien aus der Ferne hinzufügen. Das RFID-Medium wird hierbei über die NFC Funktion Ihres Smartphones ausgelesen und via Gateway an das Schloss übertragen. Sie müssen sich dadurch nicht in der Nähe ihres Schlosses befinden.
4.4.11. RFID-Medium löschen
Drücken Sie zunächst auf der Startseite auf
"Medien". Wählen Sie in der Liste das Medium aus, welches Sie löschen möchten. Im darauffolgenden Fenster drücken Sie auf "Löschen" um das ausgewählte Medium zu entfernen.
4.5. Gateway (separat erhältlich)
4.5.1. Schloss vorbereiten
Sie müssen zunächst die ferngesteuerte Öffnung für Ihr Schloss aktivieren. Hierzu drücken Sie zunächst "Einstellungen" auf der Startseite.
Danach wählen Sie "Ferngesteuerte Freischaltung" aus und drücken auf "Einschalten".
4.5.2. Gateway hinzufügen
Drücken Sie auf der Hauptseite zunächst links oben auf
Im sich öffnenden Menü drücken Sie bitte auf "Gateway". Im anschließenden Fenster drücken Sie rechts oben auf +
Wählen Sie im nächsten Fenster "G2" als Gateway-Typ aus.
Stellen Sie sicher, dass die Lampe am Gateway abwechselnd blau und rot blinkt.
Dies erreichen Sie, indem Sie das Gateway von der Stromversorgung nehmen und wieder anstecken.
Konfigurieren Sie nun Ihr Gateway, indem Sie das richtige WLAN auswählen, das dazugehörige WLAN-Passwort eingeben und dem Gateway einen Namen zuweisen. Bestätigen Sie den Vorgang mit "OK".
Das Gateway sucht danach automatisch nach in der Nähe befindlichen Schlössern und fügt diese zur Fernöffnung hinzu. Dieser Vorgang kann ein paar Minuten dauern.
Nun können Sie das Schloss auch aus der Ferne öffnen und/oder verwalten.
Achtung: Das Gateway muss sich sowohl beim Anlernprozess, als auch bei der weiteren Verwendung, immer innerhalb der Bluetooth-Reichweite der Schlösser
befinden (bis zu 10m - abhängig von den örtlichen Gegebenheiten). Sind Schlösser weiter voneinander entfernt und Sie möchten beide aus der Ferne ansteuern, müssen zusätzliche Gateways erworben werden.
4.5.3. Gateway löschen
Drücken Sie auf der Hauptseite zunächst links oben auf
Im sich öffnenden Menü drücken Sie bitte auf "Gateway". Im anschließenden Fenster wählen Sie das Gateway aus, welches Sie löschen möchten.
Nachdem Sie das Gateway ausgewählt haben, können Sie dieses über den "Löschen"-Button entfernen.
4.5.4. Öffnung via Gateway
Sie können nun auf der Startseite von überall unterwegs Ihr Schloss öffnen. Sie sind dabei nicht mehr auf die Bluetooth-Reichweite begrenzt.
5. Auf Werkseinstellungen zurücksetzen.
Sie können den Wandleser auf zwei verschiedene Arten zurücksetzen:
Löschen Sie den Wandleser aus der App (Wandleser auswählen -> Einstellungen -> „Löschen“).
Sie müssen sich hierzu in Reichweite des Geräts befinden.
oder
Schrauben Sie die Platte an der Rückseite ab und drücken Sie den Button innen für ca. 3 Sekunden bis zwei Signaltöne schnell hintereinander abgespielt werden.
Impressum
Version 1.2
© Copyright: März 2022
SOREX wireless Solutions GmbH Technologie- und Forschungszentrum WN Viktor-Kaplan-Straße 2B
A-2700 Wiener Neustadt Österreich, T +43 2622 320130, @ office@sorex.eu
Bedienungsanleitung und App zum Download:
Wandleser Bedienungsanleitung >>
https://sorex.eu/turschlosser/smart-wifi-wandleser-mit-rfid-handy-zahlencode - ohne Fingerprint
https://sorex.eu/turschlosser/smart-wifi-wandleser-mit-zahlencode-rfid-handy-fingerprint - mit FingerprintAndroid: https://sorex.eu/SWAppAndroid
Apple: https://sorex.eu/SWAppApple
F&A
Chcemy przetestować urządzenie jednak mamy problem z podłączeniem zasilania. Czy istnieje jakaś kostka (taka, aby podłączyć zasilanie), którą można wpiąć do kostki urządzenia ze zdjęcia?
Nie ma pasujacego zlacza. Wtyczke mozna odciac.
Do zasilania uzywac zawsze czerwonego i czarnego kabla (wg schematu podlaczenia).
Galerie
|
|
|
|
|
|
|
|
|
|
|
|
|
|
|
|
|
|
|
|
|
|
|
|
|
|
|
|
|
|
|
|
|
|
|
|
|
|
|
|
|
|
|
|
|
|
|
|
|
|
|
|
|
|
|
|
|
|
|
|
|
|
|
|
|
|
|
|
|
|
|
|
|
|
|
|
|
|
|
|
|
|
|
|
|||
Komentarze
Komentarze: 0
Zaloguj się, aby dodać komentarz.