- 1. Zakres dostawy
- 2. Dane techniczne
- 3. Instalacja i podłączenie
- 4. Smartphone App
- 4.1. Instalacja
- 4.2. Rejestracja
- 4.3. Formatowanie
- 4.4. Funkcje
- 4.4.1. Otwieranie via Bluetooth
- 4.4.2. Zapraszanie Użytkowników
- 4.4.3. Usuwanie Użytkowników
- 4.4.4. Kodowanie odciskow palcow (jesli w zakresie dostawy)
- 4.4.5. Usuwanie odciskow palcow
- 4.4.6. Odczytywanie Protokolow
- 4.4.7. Generowanie kodow cyfrowych
- 4.4.8. Kodowanie zdefiniowanych kodow cyfrowych
- 4.4.9. Usuwanie kodow cyfrowych
- 4.4.10. RFID-Media kodowanie
- 4.4.11. RFID-Media usuwanie
- 4.5. Gateway/Bridge (Bramka opcjonalnie)
- 5. Przywracanie ustawien fabrycznych
- 5. Ważne informacje dla Montażystów nt. przekazywania drzwi z elektroniką
- 6. Ważne informacje dla Producentów Drzwi nt. przekazywania drzwi z elektroniką
- Impressum
- Instrukcja obslugi i App Download:
- F&A
- Galeria
1. Zakres dostawy
Czytnik naścienny x 1, Płytka montażowa x 1, śruby x 4+1, Instrukcja obsługi
2. Dane techniczne
Art Nr | WT102000 (bez czytnika linii papilarnych) & WT102020 (z czytnikiem linii papilarnych) |
EAN | 0685717261274 & 0685717261250 |
Zakres temperatur | -20° do 60°C |
Zakres wilgotnosci | 15%RH-90%RH |
Klasa ochrony | IP66 |
Przechowywanie danych uzytkownika (Fingerprint, RFID, Codes, Handy) | Stale (nawet w przypadku wylaczenia pradu) |
Napiecie zasilania | 12V DC stale, min. 0,5A |
Ilosc mediów | 200 RFID-Meda 150 kodow cyfrowych 1000 odcisków palców (w wersji z czytnikiem linii papilarnych) klucze eKeys (uzytkownicy Smartphona ) |
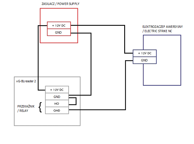
3. Instalacja i podłączenie
Punkt 1. Wywierć otwór na kabel w odpowiednim miejscu, aby zrobić miejsce na kabel zasilajacy.
Punkt 2. Zamontuj Płytke montażowa; zdejmij Płytke montażowa z czytnika ściennego i zamocuj przy pomocy 4 śrub na ścianie.
Punkt 3. Legenda kolorów kabli
Punkt 4. Instalacja Czytnika naściennego. Czytnik naścienny zamocuj na Płytce montażowej przy pomocy śruby na dole.
4. Smartphone App
4.1. Instalacja
Wyszukaj w Google Play Store lub Apple Store App „Sorex SmartLock“
lub zeskanuj ponizszy QR-Code:
4.2. Rejestracja
Zarejestruj sie adresem E-Mail lub nr telefonu. Jest to wazne w przypadku zgubienia Smartphona lub hasla, aby moc odtworzyć dojście do czytnika SOREX Smart WiFi Wandleser.
4.3. Formatowanie
Odkrec tylna plytke i naciskaj przycisk wewnatrz ok. 3 sek. az uslyszysz dwa krotkie sygnaly dzwiekowe.
Otwórz App i naciśnij na stronie głównej w lewym górnym rogu na Menu
W Menu które się otworzy naciśnij na "Sperre hinzufügen“ (Dodaj blokadę).
Otworzy się strona na której wybierz "All Locks" (Wszystkie zamki).
Nastepuje wyszukiwanie zamków znajdujących się w pobliżu. Naciśnij na twój zamek.
Uwaga: Aby zamek został znaleziony trzeba go krótko wybudzić przytrzymując palec na czytniku linii papilarnych lub na klawiaturze numerycznej.
Teraz możesz zamkowi nadać nazwę i zakończyć konfiguracje klikając „OK".
Zobacz swój zamek na stronie głównej.
4.4. Funkcje
4.4.1. Otwieranie via Bluetooth
Użyj dużego przycisku blokady, aby odblokować blokadę w zasięgu Bluetooth.
4.4.2. Zapraszanie Użytkowników
Aby zaprosić użytkowników do App naciśnij na stronie startowej "eKey senden“ (wyślij eKey)
Pojawi się okno w którym masz 4 różne opcje przyznania dostępu:
Kontrolowany czasowo: od - do
Stały: dostęp stały
Jednorazowy: dostęp jest jednorazowy
Cykliczny: dostęp cykliczny np. co tydzień od poniedziałku - piątku
Zawsze należy korzystać z Konta odbiorcy (Nr Tel. lub E-Mail) i podać Nazwisko. Dodatkowo można podać np. okienko czasowe w którym dostęp jest ważny. Na zakończenie kliknij na "Senden" (Wyślij) aby wysłać zaproszenie.
Uwaga: Użyj opcji “Fernentriegelung zulassen" (Zezwól na zdalne odblokowanie), aby określić czy użytkownik, może otwierać również przez bramkę Gateway/Bridge. Więcej pod: 4.5. Gateway/Bridge.
4.4.3. Usuwanie Użytkowników
Aby usunąć użytkownika najpierw otwórz liste użytkowników za pomocą "eKeys".
Następnie kliknij na odpowiedniego użytkownika, aby go wybrać.
Otworzy się okno z informacjami o Użytkowniku. Aby usunąć Użytkownika kliknij czerwony przycisk „Löschen" (Usuń).
4.4.4. Kodowanie odciskow palcow (jesli w zakresie dostawy)
Na ekranie głównym naciśnij“Fingerabdrücke“(Odciski palców), a następnie naciśnij na (3 pionowe Punkty)
i "Fingerabdruck hinzufügen“ (Dodaj odcisk palca). Teraz możesz wpisać nazwisko użytkownika i wybrać czy użytkownik ma dostęp stały czy tymczasowy.
Po kliknięciu"Weiter" (“Dalej“) postępuj zgodnie z instrukcją App, aby zakodować odcisk palca.
4.4.5. Usuwanie odciskow palcow
Najpierw na stronie głównej naciśnij“Fingerabdrücke" („Odciski palców“), a następnie na użytkownika, którego chcesz usunąć.
Fingerabdruck
Dominik Permanent
Roman Permanent
W następnym oknie kliknij "Löschen" (Usuń) ,aby usunąć wybranego użytkownika.
4.4.6. Odczytywanie Protokolow
Aby odczytać Protokół na stronie startowej naciśnij „Aufzeichnungen" (Nagrania).
4.4.7. Generowanie kodow cyfrowych
Najpierw na stronie startowej naciśnij "Zugangscode generieren“ („Generuj kod dostępu“)
Wpisz nazwę i kliknij "Zugangscode generieren“ (Wygeneruj kod dostępu). Następnie generowany i wyświetlany jest losowy kod.
4.4.8. Kodowanie zdefiniowanych kodow cyfrowych
Naciśnij na stronie startowej "Zugangscode generieren“(Generuj Kod). W otwartym oknie wybierz „Benutzerdefiniert" („Zdefiniowane przez Użytkownika).
Wybierz dostęp stały lub czasowy. Wprowadź nazwę i kod dostępu. Naciśnij "Zugangscode festlegen“ (Ustaw Kod dostępu), aby przenieść kod do zamka drzwi.
4.4.9. Usuwanie kodow cyfrowych
Na stronie startowej naciśnij „Zugangscode Verwaltung“ (Zarządzanie kodami dostępu), a następnie na użytkownika, który ma zostać usunięty.
W następnym oknie kliknij „Löschen" (Usuń), aby usunąć wybranego użytkownika.
4.4.10. RFID-Media kodowanie
Na stronie startowej naciśnij "Medien"(Media) następnie na 3 pionowe Punkty i "Medium hinzufügen“ (Dodaj Media).
Wprowadź nazwę Medium/Użytkownika i naciśnij „OK" Umieść RFID-Medium na polu numeru gdy tylko App o to poprosi. Medium RFID zostało zakodowane.
Jeśli twój Smartphone obsługuje NFC i twój zamek podłączyleś z Gateway/Bridge pod „Medium hinzufügen“ pojawi sie również Punkt „Karte aus der Ferne hinzufügen“ (Dodaj karte zdalnie). W razie potrzeby możesz użyć tej opcji aby RFID-Media dodawać zdalnie. RFID-Medium jest tutaj używany za pośrednictwem funkcji NFC twojego Smartphona odczytywany i przekazywany via Gateway/Bridge do zamka. Oznacza to że nie musisz znajdować sie w pobliżu swojego zamka.
4.4.11. RFID-Media usuwanie
Na stronie głównej naciśnij "Medien". Wybierz z listy Medium, które chcesz usunąć. W następnym oknie kliknij Löschen" (Usuń), aby usunąć wybrane Medium.
4.5. Gateway/Bridge (Bramka opcjonalnie)
4.5.1. Przygotowanie zamka
Aktywowuj zdalne otwieranie zamka. Naciśnij na stronie głównej „Einstellungen" (Ustawienia).
Następnie wybierz"Ferngesteuerte Freischaltung“ (Zdalna aktywacja) i naciśnij „Einschalten“ (Włącz)
4.5.2. Dodawanie Gateway
Na głównej stronie naciśnij w lewym górnym rogu
W Menu które się otworzy kliknij "Gateway". W następnym oknie naciśnij w prawym górnym rogu +.
W następnym oknie wybierz "G2" jako Gateway-Typ.
Upewnij się, że lampka na Gateway miga na przemian na niebiesko i czerwono.
Możesz to zrobić odłączając Gateway od zasilania i ponownie podłączając.
Skonfiguruj Gateway wybierając właściwą sieć WLAN, wprowadzając WLAN-Passwort i nadając nazwę Gateway. Potwierdź za pomocą "OK".
Gateway automatycznie wyszukuje zamki w pobliżu i dodaje je do zdalnego otwierania. Ten proces może potrwać kilka minut.
Teraz możesz zdalnie otwierać i/lub zarządzać zamkiem.
Uwaga: Gateway musi zawsze znajdować się w zasięgu Bluetooth - zamków zarówno podczas kodowania jak i dalszego użytkowania (do 10 m - w zależności od lokalnych warunków).
Jeśli zamki są dalej od siebie i chcesz sterować obydwoma zdalnie musisz dokupić dodatkowe Gateways.
4.5.3. Usuwanie Gateway
Naciśnij na stronie głównej w lewym górnym rogu na
W Menu, kliknij“Gateway“. W następnym oknie wybierz Gateway, którą chcesz usunąć.
Po wybraniu Gateway możesz ją usunąć naciskając przycisk „Löschen" (Usuń).
4.5.4. Otwieranie via Gateway
Na stronie startowej możesz otworzyć zamek z dowolnego miejsca (np. gdy jesteś w podróży). Nie jesteś już ograniczony zasięgiem Bluetooth.
5. Przywracanie ustawien fabrycznych
Wandleser możesz zresetować na 2 sposoby:
Usuń Wandleser z Aplikacji (Wandleser auswählen/Wybierz Wandleser -> Einstellungen/Ustawienia -> Löschen/Usuń). Aby to zrobić musisz znajdować się w zasięgu urządzenia.
LUB
Odkręc tylna Plytke i naciskaj przycisk Reset na jednostce wew. przez ok. 3 sek. lub do momentu gdy dwa sygnały dźwiękowe zostana odtworzone w krótkich odstępach czasu.
5. Ważne informacje dla Montażystów nt. przekazywania drzwi z elektroniką
6. Ważne informacje dla Producentów Drzwi nt. przekazywania drzwi z elektroniką
Impressum
Version 1.2
© Copyright: März 2022
SOREX wireless Solutions GmbH Technologie- und Forschungszentrum WN Viktor-Kaplan-Straße 2B
A-2700 Wiener Neustadt Österreich, T +43 2622 320130, @ office@sorex.eu
Instrukcja obslugi i App Download:
Android: https://sorex.eu/SWAppAndroid
Apple: https://sorex.eu/SWAppApple
SOREX WiFi Wandleser Bedienungsanleitung V.1.2 März 2022 >>
F&A
Galeria
|
|
|
|
|
|
|
|
|
|
|
|
|
|
|
|
|
|
|
|
|
|
|
|
|
|
|
|
|
|
|
|
|
|
|
|
|
|
|
|
|
|
|
|
|
|
|
|
|
|
|
|
|
|
|
|
|
|
|
|
|
|
|
|
|
|
|
|
|
|
|
|
|
|
|
|
|
|
|
|
|
|
|
|
|
|
|
Komentarze
Komentarze: 0
Zaloguj się, aby dodać komentarz.